乙酸乙酯生產技術
一、質量標準
采用鹽法脫水技術,并以硫酸為催化劑,乙酸、乙醇酯化反應制得乙酸乙酯。成品乙酸乙酯的質量符合GB/T3728-2007《工業用乙酸乙酯》標準。
二、工藝流程
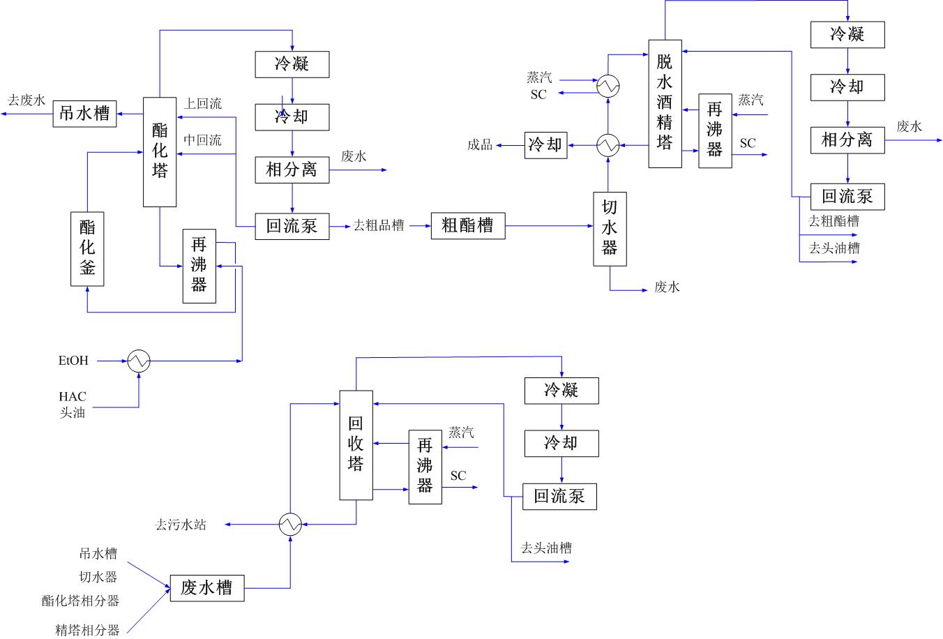
乙酸乙酯的生產過程包括:配料、酯化、分相、脫水、精制、回收等步驟。乙酸與乙醇按一定比例混合進入酯化釜內,然后向酯化釜加入濃硫酸催化劑進行酯化反應,反應后的產物進入酯化塔,汽相的乙酸乙酯和水經塔頂冷凝器冷卻后進入分相器分相得到粗酯。粗酯再經過脫水塔系統、精餾塔系統得到成品乙酸乙酯。與此同時回收塔系統對廢水中的酯、醇進行回收。回收后的酯、醇去配料。
工藝流程簡圖如下:
三、技術特點
1、比傳統三元共沸法脫水能耗大大降低
2、酯化反應用帶再沸器的酯化塔,配酯化反應反應釜,進料由再沸器進入
3、脫水精餾共用一個塔,不加磺酸鈉鹽中和反應。
4、流程簡潔,全自動控制
四、專利及獲獎
五、消耗指標
|
序號NO. |
名稱 |
規格 |
單位 |
消耗指標 |
|
1 |
乙醇 |
≥95% |
t/t |
0.6 |
|
2 |
乙酸 |
≥98% |
t/t |
0.7 |
|
3 |
硫酸 |
≥98% |
t/t |
0.001 |
|
4 |
循環冷卻水 |
≤32℃ |
t/t |
100 |
|
5 |
低溫冷卻水 |
≤10℃ |
t/t |
25 |
|
6 |
蒸汽 |
0.6MPa |
t/t |
2.8 |
|
7 |
儀表空氣 |
0.8MPa |
Nm3/t |
1.8 |
|
8 |
電 |
380V |
Kwh |
50 |
六、工程應用
1、吉林生化乾安酒精有限公司年產5萬噸乙酸乙酯裝置。
2、吉林省遼源市巨峰生化科技有限責任公司“10萬噸/年乙酸乙酯裝置”工程